Part Number Hot Search : 
P5KE11 RUBS360 26X4H1 G084SN05 YMF704 MSC1162 4730A 20122
Product Description
Full Text Search

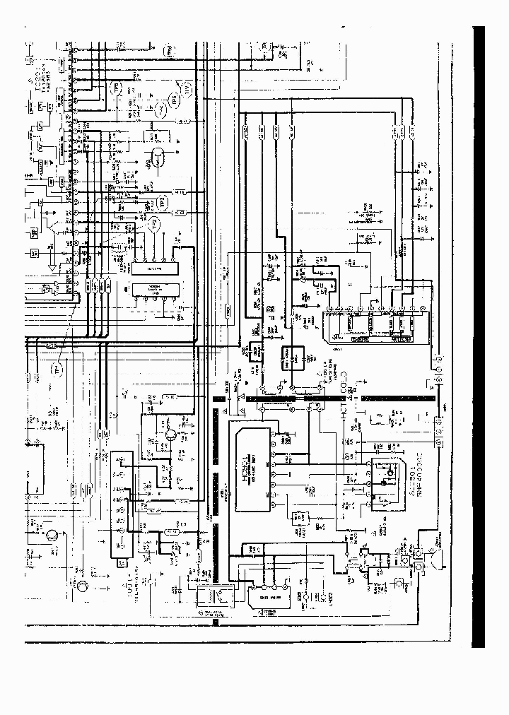
SMR40000 - power supply

SMR40000_126283.PDF Datasheet

 
Part No. SMR40000
Description power supply

File Size 750.60K  /  1 Page  

Maker

Samsung Electronic



JITONG TECHNOLOGY
(CHINA HK & SZ)
Datasheet.hk's Sponsor

Part: SMR40000
Maker: SK
Pack: ZIP
Stock: 118
Unit price for :
    50: $3.88
  100: $3.68
1000: $3.49

Email: oulindz@gmail.com

Contact us

Homepage
Download [ ]
[ SMR40000 Datasheet PDF Downlaod from Datasheet.HK ]
[SMR40000 Datasheet PDF Downlaod from Maxim4U.com ] :-)


[ View it Online ]   [ Search more for SMR40000 ]

[ Price & Availability of SMR40000 by FindChips.com ]

 Full text search : power supply
 Product Description search : power supply


 Related Part Number
PART Description Maker
ASM809TEUR-T ASM810TEUR ASM810SEUR ASM810REUR ASM8 4.00 V, 3 pin microcontroller power supply supervisor
4 V, 3 pin microcontroller power supply supervisor
2.93 V, 3 pin microcontroller power supply supervisor
3.08 V, 3 pin microcontroller power supply supervisor
2.63 V, 3 pin microcontroller power supply supervisor
4.38 V, 3 pin microcontroller power supply supervisor
4.63 V, 3 pin microcontroller power supply supervisor
3 Pin Microcontroller Power Supply Supervisor 1-CHANNEL POWER SUPPLY SUPPORT CKT, PDSO3
Low Power CPU Supervisors
Alliance Semiconductor, Corp.
ALSC
Alliance Semiconductor Corporation
Alliance Semiconductor Corp...
ISL61852AIRZ ISL61852CCRZ ISL61851ACBZ ISL61851AIB Dual USB Port Power Supply Controller 2.5V to 5V Operating Range
2-CHANNEL POWER SUPPLY SUPPORT CKT, PDSO10
2-CHANNEL POWER SUPPLY SUPPORT CKT, PDSO8
Intersil Corporation
CAT811LTBI-GT10 CAT812LTBI-GT10 CAT811LTBI-GT3 CAT 1-CHANNEL POWER SUPPLY SUPPORT CKT, PDSO4
4-Pin Microprocessor Power Supply Supervisors with Manual Reset
Catalyst Semiconductor
http://
BD8184MUV Power Supply ICs for TFT-LCD Panels Multi-channel System Power Supply IC for Small to Middle PANEL
Rohm
ADM709SAN ADM709TAN ADM709TAR ADM709MARZ-REEL ADM7 Power Supply Monitor with Resst
Power Supply Monitor with Reset; Package: PDIP; No of Pins: 8; Temperature Range: Industrial
Power Supply Monitor with Reset; Package: SOIC; No of Pins: 8; Temperature Range: Industrial 1-CHANNEL POWER SUPPLY SUPPORT CKT, PDSO8
Power Supply Monitor with Reset 1-CHANNEL POWER SUPPLY SUPPORT CKT, PDSO8
ANALOG DEVICES INC
Analog Devices, Inc.
MAX700 MAX700CPA MAX700CSA MAX700EPA MAX700ESA MAX Power-Supply Monitor with Reset 1-CHANNEL POWER SUPPLY SUPPORT CKT, UUC4
SMT-POL/AL(SPA) RoHS Compliant: Yes
MAXIM INTEGRATED PRODUCTS INC
Maxim Integrated Products, Inc.
MAXIM[Maxim Integrated Products]
MAXIM - Dallas Semiconductor
MAX7705EWA µP Power Supply Monitor with Reset 1-CHANNEL POWER SUPPLY SUPPORT CKT
Maxim Integrated Products, Inc.
S8VS-09024 S8VS-06024 S8VS-06024A S8VS-09024B S8VS Switch mode Power Supply (Visible and Slim New Din Rail Power Supply)
OMRON[Omron Electronics LLC]
TC54 TC54VC6802EMB713 TC54VC4901ECB713 TC54VN2601E The TC54 Series are CMOS voltage detectors, suited especially for battery-powered applications because of their extremely low 1uA operating current and small surface-mount packaging. Each part is laser trimmed to the desired threshold volt
1-CHANNEL POWER SUPPLY SUPPORT CKT, PSSO3
1-CHANNEL POWER SUPPLY SUPPORT CKT, PDSO3
1-CHANNEL POWER SUPPLY SUPPORT CKT, PBCY3
Microchip
3513E-S16-R 3513F-D16-T 3513E-D16-T 3513F-S16-R 35 PC POWER SUPPLY SUPERVISOR
1-CHANNEL POWER SUPPLY SUPPORT CKT, DIP16
Unisonic Technologies
UNISONIC TECHNOLOGIES CO LTD
R3111D441A-TR-FE R3111Q101C-TR-FE RICOHCOMPANYLTD- 1-CHANNEL POWER SUPPLY SUPPORT CKT, PDSO6
1-CHANNEL POWER SUPPLY SUPPORT CKT, PDSO4
1-CHANNEL POWER SUPPLY SUPPORT CKT, PDSO5
1-CHANNEL POWER SUPPLY SUPPORT CKT, PDSO3
1-CHANNEL POWER SUPPLY SUPPORT CKT, BCY3
RICOH COMPANY LTD
MB3771PF-G-BND-JNE1 ASSP For power supply applications BIPOLAR Power Supply Monitor
Fujitsu Component Limited.
 
 Related keyword From Full Text Search System
SMR40000 eeprom pdf SMR40000 Server SMR40000 Voltage SMR40000 schematic SMR40000 gdcy
SMR40000 Circuit SMR40000 module SMR40000 epitaxial SMR40000 voltage SMR40000 oscillator
 

 

Price & Availability of SMR40000

All Rights Reserved © IC-ON-LINE 2003 - 2022  

[Add Bookmark] [Contact Us] [Link exchange] [Privacy policy]
Mirror Sites :  [www.datasheet.hk]   [www.maxim4u.com]  [www.ic-on-line.cn] [www.ic-on-line.com] [www.ic-on-line.net] [www.alldatasheet.com.cn] [www.gdcy.com]  [www.gdcy.net]


 . . . . .
  We use cookies to deliver the best possible web experience and assist with our advertising efforts. By continuing to use this site, you consent to the use of cookies. For more information on cookies, please take a look at our Privacy Policy. X
0.087758779525757